ФР-А-001
Доступен для скачивания
краткий каталог продукции:
Прибор предназначен для включения/выключения различных исполнительных механизмов в зависимости от уровня внешней освещенности. Может применяться для управления уличным освещением, освещением мест общего пользования, индивидуальных рабочих мест, рекламы, витрин и т. п. Также может применяться в качестве комплектующего изделия в устройствах промышленной автоматики
Особенности:
- Аналоговая установка уровня освещенности
- Светодиодные индикаторы питания и состояния выходного реле
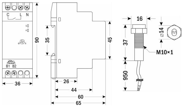
- Внешний датчик освещенности с защитой IP65 в комплекте
- Длина провода датчика 950 мм
- Увеличить длину датчика при необходимости можно с помощью стандартного провода ШВВП 2×0,75
- Диаметр монтажного отверстия датчика освещенности 10 мм
| Параметр | Значение |
| Настраиваемый уровень освещенности | 2...100 лк
|
| Задержка включения реле | 4 с
|
| Задержка выключения реле
| 9 с
|
| Гистерезис (зона возврата) | 20%
|
| Выходной контакт
| 1НО
~25 А, 250 В |
| Максимальная допустимая мощность нагрузки*
- лампа накаливания - лампа галогеновая - лампа флуоресцентная с компенсацией - лампа флуоресцентная без компенсации |
3000 Вт 3000 Вт 1000 Вт 1300 Вт |
| Питание | ~220...240 В, 50...60 Гц |
| Температура эксплуатации | −25...+40°С |
| Степень защиты | IP20 (фотореле)
IP65 (датчик освещенности) |
| Монтаж | На DIN-рейку, стандарт 2S |
| Габаритные размеры | 90×35,8×65 мм (фотореле)
∅ 14×37 мм (датчик освещенности) |
| Длина провода датчика | 950 мм
|
| Диаметр монтажного отверстия датчика | 10 мм
|
| Вес (с датчиком освещенности)
| 124 г
|
* Для работы с более мощной нагрузкой необходимо использовать контактор
| Габаритные размеры
|
![]() |
Версия: 2020-02-15-КВА
| Документ | Дата обновления |
| Паспорт на ФР-А-001 | 16.02.2020 |

